Los sidecars, con más de un siglo de existencia, nunca lograron consolidarse como una solución efectiva para aumentar la capacidad de pasajeros o carga de una motocicleta. A pesar de su breve popularidad, su expansión se frenó por la producción masiva de automóviles tras la Segunda Guerra Mundial. Además, los sidecars presentan dificultades en la maniobrabilidad de las motos, especialmente en cuanto a la aceleración, el frenado y, sobre todo, al tomar curvas, donde la falta de inclinación y la distribución de peso se convierten en retos significativos.
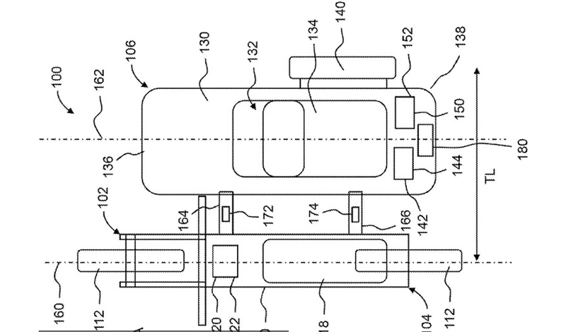
Honda ha desarrollado una respuesta a estos problemas y ha patentado un sistema con motor eléctrico y sensores que optimiza el comportamiento dinámico de los sidecars. Este sistema incluye un tren motriz eléctrico en el sidecar, con motor y batería propios, que permite proporcionar tracción y frenado de manera independiente a la motocicleta, gracias a los sensores instalados en los puntos de conexión entre ambos.
Este sistema de propulsión autónoma hace que el sidecar se mueva en sincronía con la motocicleta, tanto cuando acelera, frena o gira, sin depender de una conexión física directa. Los sensores detectan las acciones del motociclista, ajustando automáticamente el motor del sidecar para igualar las fuerzas y mejorar la estabilidad.
Durante los giros, el sistema está diseñado para ajustar la velocidad de la rueda del sidecar para mejorar la eficiencia y estabilidad en las curvas. Aunque la motocicleta no puede inclinarse, la variación de velocidad entre las ruedas del sidecar y la moto proporciona un giro más controlado, lo que se traduce en una mayor estabilidad para el conjunto.




